ZCT/S系列水用電磁閥選用于以水或液體為工作介質,可自動控制或遠程控制水、油、液體等工作介質管路的通斷。由于本閥采用橡膠密封,故對工作介質的清潔度大大減低,具有啟閉迅速,可靠性高等優點。

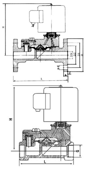
本閥為二次開閥的先導式電磁閥,其結構主要由導閥和主閥組成,主閥采用橡膠密封結構。常位時,活動鐵芯封住導閥口,閥腔內壓力平衡,主閥口封閉。當線圈通電時,產生電磁力將活動鐵芯吸上,主閥腔內的介質自導閥口外泄,以至產生壓力差,膜片或閥杯被迅速托起,主閥口開啟,閥便呈通路了。當線圈斷電,磁場消失,活動鐵芯復位,封閉導閥口,導閥和主閥腔內壓力平衡后,閥又呈關閉狀態。

| 工作介質 | 水、粘度≤4°E油及其它非腐蝕性液體 | ||||||||||||||||
|---|---|---|---|---|---|---|---|---|---|---|---|---|---|---|---|---|---|
| 介質溫度°C | ≤60 | ||||||||||||||||
| 公稱壓力(Mpa) | 1.0 | ||||||||||||||||
| 工作壓差(Mpa) | 0.05~1.0 | 0.1~1.0 | 0.15~1.0 | ||||||||||||||
| 電源電壓 | AC200V,其余規格可作特殊訂貨(36V、12V、24V) | ||||||||||||||||
| 流量系數(Kv) | 按JB/T7352-94規定 | ||||||||||||||||
| 泄漏量(ml/min) | 按JB/T7352-94.F規定 | ||||||||||||||||
| 公稱通徑(mm) | 10 | 15 | 20 | 25 | 32 | 40 | 50 | 65 | 80 | 100 | 125 | 150 | 200 | 250 | 300 | ||
| 功耗(VA) | 17 | 30 | |||||||||||||||

| 公稱通徑 DN | 內螺紋連接 | 法蘭連接 | |||||||||
|---|---|---|---|---|---|---|---|---|---|---|---|
| 外形尺寸 | 內螺紋 | 外形尺寸 | 法蘭尺寸 | ||||||||
| H | L | G | H | L | D | D1 | D2 | b | f | n-d | |
| 15 | 112 | 80 | 1/2 | ||||||||
| 20 | 119 | 80 | 3/4 | ||||||||
| 25 | 130 | 90 | 1 | 130 | 60 | 115 | 85 | 65 | 16 | 3 | 4-Φ14 |
| 32 | 137 | 140 | 11/4 | 137 | 180 | 140 | 100 | 76 | 18 | 3 | 4-Φ18 |
| 40 | 152 | 156 | 11/2 | 152 | 200 | 150 | 110 | 84 | 18 | 3 | 4-Φ18 |
| 50 | 164 | 180 | 2 | 164 | 230 | 165 | 125 | 99 | 20 | 3 | 4-Φ18 |
| 65 | 222 | 290 | 185 | 145 | 118 | 20 | 3 | 4-Φ18 | |||
| 80 | 253 | 310 | 200 | 160 | 132 | 22 | 3 | 8-Φ18 | |||
| 100 | 260 | 350 | 220 | 180 | 156 | 24 | 3 | 8-Φ18 | |||
| 125 | 315 | 400 | 250 | 210 | 184 | 26 | 3 | 8-Φ18 | |||
| 150 | 350 | 480 | 285 | 240 | 211 | 26 | 3 | 8-Φ22 | |||
| 200 | 390 | 600 | 340 | 295 | 266 | 26 | 3 | 8-Φ22 | |||
| 250 | 430 | 730 | 395 | 350 | 319 | 28 | 3 | 12-Φ22 | |||
| 300 | 480 | 850 | 445 | 400 | 370 | 28 | 4 | 12-Φ22 | |||
溫馨提示:
本文中所有文字、數據、圖片均只適用于參考。需要查看更多的ZCT/S系列水用電磁閥性能參數、結構尺寸參數、價格等詳情,或要求印刷樣本,請聯系我們。
主營產品:氣動調節閥 - 電動調節閥 - 自力式調節閥
版版權所有 © 上海大田閥門管道工程有限公司
地址:上海市浦東新區川宏路528號宏圖大樓5樓
